Especiales  ·  40 aniversario de Chernobyl

Chernobyl, el accidente que transformó para siempre la seguridad nuclear mundial

Desde entonces, la seguridad dejó de apoyarse únicamente en la fiabilidad de los equipos para convertirse en un sistema basado en múltiples barreras físicas, procedimientos robustos, supervisión independiente y cooperación internacional permanente

Ningún comentario

Cuarenta años después del accidente de Chernobyl, la seguridad nuclear mundial ya no se entiende como antes de abril de 1986. La explosión del reactor número 4 no solo marcó el mayor accidente de la historia de la energía nuclear civil, sino que provocó una transformación profunda en la cultura técnica, regulatoria y operativa del sector. Desde entonces, la seguridad dejó de apoyarse únicamente en la fiabilidad de los equipos para convertirse en un sistema basado en múltiples barreras físicas, procedimientos robustos, supervisión independiente y cooperación internacional permanente.

La directora general de la World Nuclear Association, Sama Bilbao, resume esa evolución en tres pilares que hoy definen el enfoque global: diseño más robusto, cultura de seguridad organizativa y cooperación internacional. Ese cambio de paradigma convirtió la experiencia de Chernobyl en un punto de inflexión irreversible para toda la industria.

Asimismo, cuarenta años después, el director general del Organismo Internacional de Energía Atómica (OIEA o IAEA, por sus siglas en inglés), Rafael Mariano Grossi, ha subrayado que la conmemoración del aniversario no es solo un ejercicio de memoria histórica, sino un recordatorio activo de responsabilidad internacional.

A su juicio, el hecho de que Chernobyl continúe siendo el accidente nuclear más grave de la historia está directamente relacionado con la consolidación de una cultura de seguridad global y cooperativa que sigue guiando hoy la actuación internacional, incluida la presencia permanente de equipos del OIEA en las centrales nucleares ucranianas para supervisar la seguridad en el contexto del conflicto en curso.

Hasta entonces, la seguridad nuclear era en gran medida un asunto gestionado dentro de cada país. El accidente obligó a crear mecanismos internacionales de notificación temprana y asistencia en emergencias bajo el paraguas del Organismo Internacional de Energía Atómica, estableciendo por primera vez canales de intercambio inmediato de información técnica entre Estados. La seguridad pasó así de ser una responsabilidad nacional a convertirse en un compromiso compartido.

El redactor recomienda

Redefinición

Ese proceso se consolidó con la creación de la Convención sobre Seguridad Nuclear y con el refuerzo del papel de organizaciones operativas internacionales como la World Association of Nuclear Operators (WANO), surgida precisamente tras el accidente para garantizar que la experiencia operativa se compartiera globalmente y que los errores detectados en una central no volvieran a repetirse en otra.

El impacto del accidente también redefinió el concepto de cultura de seguridad. La seguridad dejó de interpretarse como una característica del diseño técnico para convertirse en una responsabilidad organizativa integral que incluye liderazgo, formación del personal, transparencia institucional y aprendizaje continuo. Hoy constituye uno de los pilares centrales del funcionamiento de cualquier central nuclear moderna.

España vivió esa transformación en paralelo. Apenas seis años antes del accidente se había creado el Consejo de Seguridad Nuclear (CSN), que asumió el papel de regulador independiente en materia de seguridad nuclear y protección radiológica. Tras Chernobyl, el organismo reforzó su actividad supervisora y promovió reevaluaciones profundas de las centrales más antiguas para alinearlas con los criterios internacionales emergentes.

CSN

Entre las principales consecuencias regulatorias estuvo la incorporación formal del concepto de cultura de seguridad en los análisis de experiencia operativa. El propio CSN lo subrayó en su informe al Congreso de los Diputados de 1992, en el que establecía además el compromiso de realizar revisiones periódicas de seguridad aproximadamente cada diez años, una práctica que sigue vigente y que constituye uno de los instrumentos fundamentales de mejora continua del parque nuclear español.

Transición tecnológica

En paralelo, el impacto del accidente fue especialmente intenso en los países que operaban reactores del mismo tipo que el de Chernobyl. Según ha explicado la corporación estatal rusa Rosatom a este medio, en declaraciones técnicas con motivo del aniversario, la Unión Soviética inició inmediatamente una revisión integral del estado de seguridad de los reactores en operación y suspendió la construcción de nuevas unidades del tipo RBMK. Los reactores existentes fueron objeto de modernizaciones profundas, incluyendo nuevos sistemas de refrigeración de emergencia de tres canales, mejoras en los separadores de vapor y la introducción de sistemas de suministro eléctrico redundantes para equipos de seguridad.

Ese proceso marcó el inicio de una transición tecnológica hacia diseños basados en el principio de defensa en profundidad multinivel, que hoy constituye la base de la seguridad nuclear moderna. Este enfoque implica que la protección frente a accidentes no depende de un único sistema, sino de varias líneas sucesivas de defensa, desde las características intrínsecas del combustible hasta las estructuras de contención y los sistemas de mitigación de accidentes severos.

Reactor RBMK en Sosnovy Bor.RIA Novosti

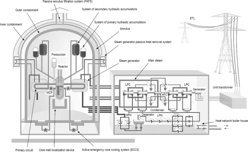
La propia Rosatom sostiene que esa evolución condujo a la selección de la familia de reactores VVER como plataforma principal para las nuevas centrales rusas. Estos diseños de generación III+ incorporan sistemas activos y pasivos de seguridad, doble contención y dispositivos específicos para la gestión de accidentes graves, como las trampas de fusión destinadas a confinar el material fundido del núcleo en escenarios extremos.

En paralelo, la experiencia internacional avanzó hacia la armonización regulatoria. En Europa, este proceso se consolidó mediante la labor de la Western European Nuclear Regulators Association (WENRA), que impulsó niveles de referencia comunes en seguridad nuclear entre países occidentales y promovió la convergencia progresiva de estándares técnicos.

El cambio no fue únicamente institucional. También fue tecnológico. Desde finales de los años ochenta se reforzaron los sistemas de parada automática del reactor, la estabilidad del núcleo a baja potencia y la instrumentación de control en condiciones de accidente severo. Según Rosatom, en los diseños más recientes la probabilidad estimada de accidentes graves se ha reducido en dos órdenes de magnitud respecto a generaciones anteriores, situándose en torno a 10 -6 por reactor y año, mientras que la probabilidad de liberaciones significativas al exterior desciende hasta niveles considerados extremadamente improbables.

Esa evolución se refleja en los reactores de generación III+, como el VVER-1200, concebidos para integrar la seguridad como una característica estructural del diseño. En estos proyectos, los sistemas pasivos permiten mantener la refrigeración del combustible incluso sin intervención del operador ni suministro eléctrico externo, mientras que las barreras físicas sucesivas garantizan el confinamiento de sustancias radiactivas incluso en escenarios severos.

Gobernanza

Más allá de la ingeniería, el accidente de Chernobyl redefinió la gobernanza del sector. La seguridad pasó a entenderse como una categoría sistémica que abarca tecnología, disciplina operativa, calidad de la formación y transparencia institucional. Ese enfoque es hoy compartido por organismos internacionales y operadores de todo el mundo.

En España, esa transformación se reflejó en la consolidación del regulador independiente, la incorporación progresiva de normativa internacional y la participación activa en redes técnicas multilaterales. El intercambio continuo de experiencia operativa con organismos internacionales, entre ellos el Institute of Nuclear Power Operations, reforzó una cultura de supervisión alineada con las mejores prácticas globales.

Cuarenta años después, el legado de Chernobyl no es únicamente el recuerdo de un accidente. Es también la historia de cómo una industria transformó su forma de diseñar reactores, supervisar instalaciones y formar a sus operadores. La seguridad nuclear dejó de ser una característica técnica aislada para convertirse en un proceso permanente de aprendizaje colectivo.

Ese proceso sigue evolucionando hoy, impulsado por nuevos estándares regulatorios, diseños avanzados y cooperación internacional constante. Y precisamente esa transformación continua constituye la principal garantía de que una catástrofe como la de 1986 no vuelva a repetirse.

Noticias relacionadas

No hay comentarios

Deja tu comentario

Tu dirección de correo electrónico no será publicada. Todos los campos son obligatorios

Este sitio web está protegido por reCAPTCHA y la Política de privacidad y Términos de servicio de Google aplican.